[摘要> 随着电力系统的飞速发展,各地区对电网安全经济运行都提出了更新更高的要求,这就需要不断完善和提高电力系统的自动化水平,而为了使该系统中诸如计算机、RTU、VQC和变送器等设备能够安全可靠地运行,就需要有UPS做保障。WWW_P※LCJS_COM-PLC-)技.术_网
[关键词> UPS 发展趋势 工作原理 使用与维护WWW_PLCJS@_COM%-PLC-技.术_网
电源从它的发源地电厂出来,通过电网、变电站、输电线路、配电,直至各个用电终端,有如人体的血液,发自心脏,通向人体的各个器官、肢体直至各个角落。数字电力,无疑为发电厂的建设、生产、管理和运行提供了现代化的手段,而数字电力的基础仍然是它的动力——电源。WW.W_PLC※JS_C,OM-PL,C-技.术_网
1 UPS发展趋势WWW_PLCJ-S_COM-PLC-技.术_网(可-编程控-制器技术-门户)
1.1 工业UPS发展趋势W1WW_P4LCJS_COM-PLC-技.术_网
工业化生产过程中的用电设备可分为两大类型: 线性负载和非线性负载。对于那些对供电要求较严格的苛性负载来说,通常是由不间断电源UPS系统进行供电,这是因为UPS可提供高精度、高稳定性的电压波形与频率,具有承受电网波动或扰动(浪涌、跌落、谐波)、间断甚至短时停电的能力,无论是线性负载或是非线性负载,UPS都具有低阻抗输出的特性。因此UPS电源系统在工业生产中得到广泛的应用,特别是在智能化仪表方面的应用。WWW_PLC※JS_COM-PmLC-技.术_网
随着电力应用技术的发展,UPS的负载也发生了极大的变化: WWW_P※LCJS_COM-PLC-)技.术_网
1.1.1 负载类型的变化 WWW_P※LCJS_CO※M-PLC-技-.术_网
工业化生产特别是自动化仪器仪表已从早期的“模拟化”仪表发展到当前的“智能化、电子化”仪表,它们的区别在于: W1WW_P4LCJS_COM-PLC-技.术_网
★ 模拟仪表: 高功耗、复杂、数量大、模拟量传送、线性负载; WWcW_PLCJS_COM-PLC-技.术_网
★ 智能化电子化仪表: 低功耗、简单化、数字化传输、非线性负载。WW.W_PLCJS_COM-PLC-技.术_网
1.1.2 负载容量的变化 WWW_PLCJS※COM-PLC-技×术_网(可编程控※制器技术门户)
趋于中小型化,从早期的中大功率UPS(60~200KVA)为主发展到现在的中小功率UPS(30~80KVA)为主。 W1WW_P4LCJS_COM-PLC-技.术_网
1.1.3 供电需求的变化 WWW_PLCJS※COM-PLC-技.术_网(可※编程控※制器技术门户)
趋于高可靠性,从早期的单机型供电发展到 1+1冗余并联型供电,大大提高供电可靠性,平均故障间隔时间MTBF提高了4倍。 ——可——编——程——控-制-器-技——术——门——户
1.1.4 供电质量的变化 WWcW_PLCJS_COM-PLC-技.术_网
趋于输入大范围、输出高精度、低失真度。 plcjs.技.术_网
1.1.5 应用环境的变化 WWW_PL※CJS_COM-PLC-技.术_网
高热量、高噪音、高污染的使用环境正在改造为低功耗、低噪音、洁净的环境。 ——可——编——程——控-制-器-技——术——门——户
总之,“又大又笨”已不再是工业型UPS的象征,工业型UPS的发展趋势正在向着小型化、中小容量、低功耗、高效率、高可靠性的方向发展。WWW.PLCJS.COM——可编程控制器技术门户
1.2 电厂用UPS的发展趋势WWW_PLCJ-S_COM-PLC-技.术_网(可-编程控-制器技术-门户)
电厂专用的UPS电源大多数为三相输入、单相输出的中功率UPS,因为电厂的负载大多数为单相负载,配电线路简单、维护方便。 W1WW_P4LCJS_COM-PLC-技.术_网
1.2.1 什么是真正的三进单出UPS WWcW_PLCJS_COM-PLC-技.术_网
真正的三进单出UPS内部电路为纯单相设计,主要表现在逆变器为单相输出。“假的”或经过改造的三进单出的UPS,多为三进三出UPS加上三进单出的变压器改造而成,它存在如下问题: WW.W_PLC※JS_C,OM-PL,C-技.术_网
★ 在输出端增加了三进单出的变压器,降低了整机效率(3%~5%); WWW_PLC※JS_COM-PLC-技.术_网(可编程控※制器技术门户)
★ 三进单出的变压器仍然具有三分之一的不平衡电流(33.3%),造成UPS可用容量的下降,因此必须使用更高视在功率的UPS主机,通常为额定输出容量的2倍,利用率降低; WWW_P※LCJS_COM-PLC-)技.术_网
★ 增大主机的尺寸和占地面积,提高购置成本。 P_L_C_技_术_网——可——编——程——控-制-器-技——术——门——户
因此在实际应用中,在复杂的市场选型中,尽可能选择真正的三进单出UPS。 W1WW_P4LCJS_COM-PLC-技.术_网
1.2.2 公用220V直流母排 WWW_PLCJS※COM-PLC-技×术_网(可编程控※制器技术门户)
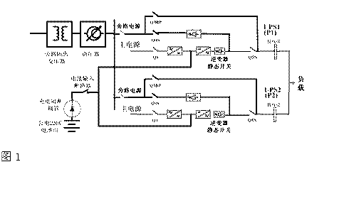
为了提高供电的可靠性,电厂中通常是采用两台UPS组成1+1冗余系统为负载供电,并配之以隔离变压器、交流电压调节器作为旁路电源输入。但是UPS的电池组往往被省略,直接将UPS的直流端接入220V的公共直流母排,如左图1:P_L_C_技_术_网——可——编——程——控-制-器-技——术——门——户
P.L.C.技.术.网——可编程控制器技术门户
图1WWW.PLCJS.COM——可编程控制器技术门户
这是因为电厂的自动化仪表DCS等往往需要直流220V输入,而每一个电厂都具有大容量的电池组,恰逢其用。但殊不知这是以降低供电可靠性为代价的省略,事实上从可靠性MTBF指标上细算起来并不划算。 WW.W_PLCJS_COM-PLC-技.术_网
假设: 单机UPS的可靠性MTBF=400,000小时 WWW_PLCJS@_COM%-PLC-技.术_网
则: 两台1+1冗余并联各带一组电池的UPS,其MTBF=4×400,000=1,600,000小时; WWW_PLCJS※COM-PLC-技×术_网(可编程控※制器技术门户)
两台1+1冗余并联共用一组电池的UPS,其MTBF=1.1×400,000=440,000小时; P.L.C.技.术.网——可编程控制器技术门户
而三台2+1冗余并联共用一组电池时,其MTBF=0.9×400,000=360,000小时。 WWW.PLCJS.COM——可编程控制器技术门户
由此可见,只为节省两组电池而牺牲掉近三倍的MTBF并不划算。 WWW_PLC※JS_COM-PmLC-技.术_网
另一方面就是UPS的效率问题。UPS的逆变器是将直流功率转换成交流功率输出的。一般UPS的直流电压在400V~460V左右,而电厂的直流电压为220V,由此带来的问题是:直流电压越低,则逆变器的开关电流就越大,而损耗是与电流的平方成正比的,因此损耗明显增加;同时大电流需要大容量的功率开关器件、大容量的一次侧绕组,较低的直流电压也需要较高变比的变压器,这些无疑是一种潜在的开支,直接影响到设备的投资成本、运行成本、设备的折旧等等。在电力系统走向市场经济的今天乃至以后,这种情况是不容忽视的。 WW.W_PLCJS_COM-PLC-技.术_网
1.3 “数字电力”中UPS的发展趋势 WWW※PLCJS_COM-PL#C-技.术_网(可编※程控※制器技术门户)
“数字电力”立足于电力系统的信息化建设,无论是电网的信息化建设还是电厂的信息化建设,最终还是会归结到信息技术IT领域中来。 ——可——编——程——控-制-器-技——术——门——户
在IT领域中,UPS电源作为所有信息数据和设备的电源保护产品,已经发展成为成熟的技术,这不仅是指UPS电源本身,还包括了以UPS电源为核心的整个电源保护解决方案。UPS电源保护方案中的 几个要素如下: W1WW_P4LCJS_COM-PLC-技.术_网
★ 高可靠性:是指UPS及其配套的产品应具有经过多年市场验证的质量和品质,产品质量可靠; WWW_PLCJS※COM-PLC-技.术_网(可※编程控※制器技术门户)
★ 高可用性:是指UPS系统包括供电、配电等,作为一个整体具有故障容错的能力,采用冗余的配置,含有内置的手动维修旁路,采用热备份或直接并联的冗余形式; WW.W_PLCJS_COM-PLC-技.术_网
★ 高性能:产品应具有优异的技术指标,面向非线性负载设计,输出失真度小,过载能力强,抗短路、抗冲击; ——可——编——程——控-制-器-技——术——门——户
★ 高效率:节能不仅关系到初期的投资环境投资,还与后期的运行费用有关,是一个长期的经济技术指标; WWW_PLCJS※COM-PLC-技×术_网(可编程控※制器技术门户)
★ 可管理性强: 用户的操作界面具有模拟图、中文显示、直观的功能键,易于理解和掌握,还具有深度充放电保护、自动放电检测、实时后备时间显示、温度补偿充电等等。 WWW_PLCJS@_COM%-PLC-技.术_网
★ 可维护性强:维修时对负载的供电无任何影响,同时维修又是一种安全的无电操作; WWW_PLCJ-S_COM-PLC-技.术_网(可-编程控-制器技术-门户)
★ 良好的专业服务:专业化的电源保护产品的供应商,应具有训练有素的售后服务队伍、能够及时地排除系统故障、网络式的快速服务网点、充足的备品备件储存等。 WWW_PLCJS_COM-PLC-技.术_网
2 UPS的工作原理WWW_PLCJ-S_COM-PLC-技.术_网(可-编程控-制器技术-门户)
2.1.1 AC-DC变换:将电网来的交流电经自耦变压器降压、全波整流、滤波变为直流电压,供给逆变电路。AC-DC输入有软启动电路,可避免开机时对电网的冲击。 WWW_P※LCJS_CO※M-PLC-技-.术_网
2.2.2 DC-AC逆变电路:采用大功率IGBT模块全桥逆变电路,具有很大的功率富余量,在输出动态范围内输出阻抗特别小,具有快速响应特性。由于采用高频调制限流技术,及快速短路保护技术,使逆变器无论是供电电压瞬变还是负载冲击或短路,均可安全可靠地工作。 W1WW_P4LCJS_COM-PLC-技.术_网
2.3.3 控制驱动:控制驱动是完成整机功能控制的核心,它除了提供检测、保护、同步以及各种开关和显示驱动信号外,还完成SPWM正弦脉宽调制的控制,由于采用静态和动态双重电压反馈。极大地改善了逆变器的动态特性和稳定性。不间断电源工作原理框图如图2所示。 WWW_PL※CJS_COM-PLC-技.术_网
图2W1WW_P4LCJS_COM-PLC-技.术_网

plcjs.技.术_网
3 UPS的使用与维护WWW_PLC※JS_COM-PmLC-技.术_网
3.1 UPS电源系统开、关机 WWW_PLC※JS_COM-PmLC-技.术_网
3.1.1 第一次开机 WWW_PLC※JS_COM-PLC-技.术_网(可编程控※制器技术门户)
★ 按以下顺序合闸:储能电池开关→自动旁路开关→输出开关依次置于“ON"。 WWW_PLCJ-S_COM-PLC-技.术_网(可-编程控-制器技术-门户)
★ 按UPS启动面板“开”键,UPS电源系统将徐徐启动,“逆变”指示灯亮,延时1分钟后,“旁路”灯熄灭,UPS转为逆变供电,完成开机。WWW_PLCJS_COM-PLC-技.术_网